January 09, 2025
《浙江省电力市场化交易方案》正式实行,重新定义企业用电逻辑!
分享我的#摩根娱乐故事
2025年1月1日,《浙江省电力市场化交易方案》正式实施,企业用电进入“动态调节”新时代。工商业用户能够直接参与批发、零售市场,获得更强的用电自主权。
新能源入市、现货电价浮动、绿电交易推动……对于企业而言,用电不再只是生产过程中的一个配角,而逐渐成为需要主动规划、精细管理的战略环节。尤其在10%的现货市场电量浮动电价下,用电成本控制的需求被推到更为显眼的位置。

01 工商业储能,站上价值链高地
工商业储能的机遇从未如此清晰。它为工商业用户带来的,是能源管理方式的深刻革新。
削峰填谷 | 重塑用电经济性
通过高峰期放电、低谷期充电,储能设备帮助企业有效平滑负荷曲线,大幅削减高峰电价支出,让用电成本更可控。
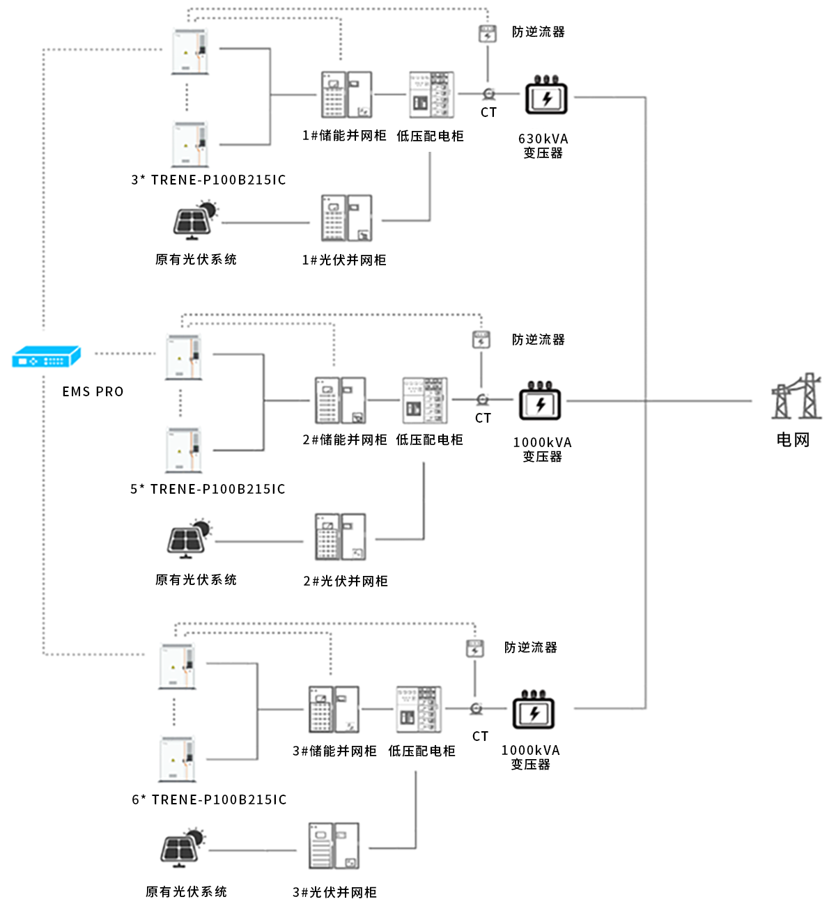
【浙江 · 宁波 | 2台TRENE机柜应用】
宁波市企业通过配置2台TRENE-P100B215IC储能一体机,利用合同能源管理模式实现削峰填谷优化。项目运行后,企业在无需初始投入的情况下,10年总收益140万元,年均节省电费14万元,投资回本周期约3.8年,能源成本优化效果显著。
光储结合 | 让绿电更高效
在光伏逐步成为工商业能源资产的重要组成部分后,储能配合提升电站的消纳能力。同时,企业不仅降低了对外购电的依赖,还能够通过参与绿电交易创造新的收益来源。
【浙江· 台州 | 14台TRENE机柜应用】
台州某机械企业原有屋顶光伏系统,但由于发电峰值与生产高峰错配导致自用率较低。通过投资14台TRENE-P100B215IC智能风冷工商业储能一体机,企业实现了白天高峰期储能放电与光伏发电协同调节, 10年可节省电费1188万元,投资回本周期3年内。
多元收益 | 峰谷套利、需量管理、备用电
通过对企业的用电负荷进行动态调节,储能系统能够精准控制高峰需量,从而有效降低企业的电费开支。同时,它还兼具备用电源功能,在电网波动或停电时确保生产的连续性,成为工商业用户在电网波动或突发停电时的可靠屏障。
【浙江 · 桐庐 | 4台TRENE机柜应用】
浙江桐庐某企业部署4台TRENE-P100B215IC智能风冷工商业储能一体机。
除通过峰谷套利实现年收益约33.4万元,利用TRENE机柜需量管理功能,企业实现动态削减高峰需量负荷,年均降低需量电费约20万元。此外,储能系统还为企业提供了备用电保障,在电网波动的情况下确保生产线稳定运行。
02 多样化部署模式量身定制
储能的应用场景和需求各不相同,工商业用户可以根据自身的资金状况、用电模式和长期目标,灵活选择不同的部署模式,达到成本和效益的最优平衡。
除EMC模式、业主自投模式和租赁模式外,也有共享储能等其他形式。随着电力市场的逐渐成熟,储能的商业模式和投资路径也逐渐清晰和多样化。
03 重新定义企业的未来用电逻辑
在能源市场化改革与“双碳”目标的交汇之处,储能已然成为工商业能源管理的关键变量。无论是对成本的精细控制,还是对绿色发展的响应,储能技术都在深刻改变企业的运营逻辑。
TRENE系列工商业储能一体机,以其模块化设计、高效智能化与多场景适配性,正引领这一转变。从削峰填谷的经济优化,到光储结合的绿色创新,再到备用电源的运营韧性,摩根娱乐为企业能源管理提供了更敏捷、更全面的解决方案。
随着市场规则不断深化与技术革新持续推进,那些率先拥抱储能的企业,或许将不止于“调整”,而是“引领”。
摩根娱乐能源,愿与所有企业共创这一崭新的能源时代。
最新消息
探索摩根娱乐能源的专家见解、实用指南和最新资讯。